Nissan Altima (L32) 2007-2012 Service Manual: Automatic air conditioner system
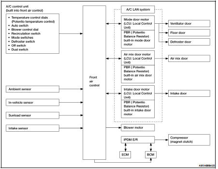
System Diagram
CONTROL SYSTEM
The control system consists of input sensors, switches, front air control and outputs. The relationship of these components is shown in the figure below:

System Description
CONTROL OPERATION
Display Screen
The operation status of the system is displayed on the screen.

1. Temperature control dial (LH)
2: AUTO switch
3: A/C ON/OFF switch
4. Air recirculation switch
5: OFF switch/blower control dial
6: Defroster switch
7. Rear window defogger switch
8: DUAL switch
9. Temperature control dial (RH)
10. Mode switches
AUTO Switch
• The compressor, intake door, air mix door, mode door and blower speed are automatically controlled so that the in-vehicle temperature will reach, and be maintained at the set temperature selected by the operator.
• When pressing AUTO switch, air inlet, air outlet, blower speed, and discharge air temperature are automatically controlled.
Mode Switches
The air discharge outlets is controlled through the mode door.
Temperature Control Dial (Potentio Temperature Control) (LH) The set temperature is increased or decreased with this dial.
Temperature Control Dial (Potentio Temperature Control) (RH) • The set temperature is increased or decreased with this dial.
• When the temperature control dial is turned, the DUAL switch indicator will automatically illuminate.
Defroster (
) Switch
Mode doors are set to the defrost position with this switch. Also, intake doors are set to the outside air position, and compressor turns ON.
A/C Switch
Compressor is ON or OFF with this switch.
(Pressing the A/C switch when the A/C switch is ON will turn OFF the A/C switch and compressor.)
Blower Control Dial/OFF Switch
• The blower speed is manually controlled with this dial.
• Compressor and blower are OFF, intake doors and the mode doors are automatically controlled.
Rear Window Defogger Switch
This switch turns the rear window defogger ON and OFF.
DUAL Switch
• When the DUAL switch indicator is illuminated, the LH and RH temperature can each be set independently.
• When the DUAL switch indicator is not illuminated, the LH temperature setting is applied to both sides.
Recirculation (
) Switch
• When REC (
) switch is ON (REC
LED ON), air inlet is fixed to REC.
• When press intake switch again (REC LED OFF), air inlet is fixed to fresh air.
• When REC LED is turned ON, shifting mode position to D/F or DEF, or when
compressor is turned from ON
to OFF, the REC (
) switch is
automatically turned OFF.
DISCHARGE AIR FLOW

SWITCHES AND THEIR CONTROL FUNCTION


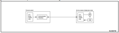
AIR CONDITIONER LAN CONTROL SYSTEM
The LAN (Local Area Network) system consists of front air control, mode door motor, air mix door motors and intake door motor.
A configuration of these components is shown in the figure below.

SYSTEM CONSTRUCTION
A small network is constructed between the front air control, mode door motor, air mix door motors and intake door motor. The front air control and motors are connected by data transmission lines and motor power supply lines. The LAN network is built through the ground circuits of each door motors.
Addresses, motor opening angle signals, motor stop signals and error checking messages are all transmitted through the data transmission lines connecting the front air control and each door motor.
The following functions are contained in LCUs built into the mode door motor, the air mix door motors and the intake door motor.
• Address
• Motor opening angle signals
• Data transmission
• Motor stop and drive decision
• Opening angle sensor (PBR function)
• Comparison
• Decision (Front air control indicated value and motor opening angle comparison)

Operation
The front air control receives data from each of the sensors. The front air control sends mode door, air mix doors and intake door opening angle data to the mode door motor LCU, air mix door motors LCUs and intake door motor LCU.
The mode door motor, air mix door motors and intake door motor read their respective signals according to the address signal. Opening angle indication signals received from the front air control and each of the motor position sensors is compared by the LCUs in each door motor with the existing decision and opening angles. Subsequently, HOT/COLD, DEF/VENT and FRE/REC operation is selected. The new selection data is returned to the front air control.

Transmission Data and Transmission Order
Front air control data is transmitted consecutively to each of the doors motor following the form shown in figure below.
START: • Initial compulsory signal is sent to each of the door motors.
ADDRESS: • Data sent from the front air control are selected according to data-based decisions made by the mode door motor, air mix door motors and intake door motor.
• If the addresses are identical, the opening angle data and error check signals are received by the door motor LCUs. The LCUs then make the appropriate error decision. If the opening angle data have no error, door control begins.
• If an error exists, the received data are rejected and corrected data received. Finally, door control is based upon the corrected opening angle data.
OPENING ANGLE: • Data that shows the indicated door opening angle of each door motor.
ERROR CHECK: • In this procedure, transmitted and received data is checked for errors. Error data are then compiled. The error check prevents corrupted data from being used by the mode door motor, the air mix door motors and the intake door motor. Error data can be related to the following symptoms.
- Malfunction of electrical frequency
- Poor electrical connections
- Signal leakage from transmission lines
- Signal level fluctuation
STOP SIGNAL:
• At the end of each transmission, a stop operation, in-operation, or internal malfunction message is delivered to the front air control. This completes one data transmission and control cycle.

AIR MIX DOOR CONTROL (AUTOMATIC TEMPERATURE CONTROL)
The air mix doors are automatically controlled so that in-vehicle temperature is maintained at a predetermined value by the temperature setting, ambient temperature, in-vehicle temperature and amount of sunload.
BLOWER SPEED CONTROL
Blower speed is automatically controlled by the temperature setting, ambient temperature, in-vehicle temperature, intake temperature, amount of sunload and air mix door position.
With pressing AUTO switch, the blower motor starts to gradually increase air flow volume.
When engine coolant temperature is low, the blower motor operation is delayed to prevent cool air from flowing.
INTAKE DOOR CONTROL
The intake doors are automatically controlled by the temperature setting, ambient temperature, in-vehicle temperature, intake temperature, amount of sunload and ON/OFF operation of the compressor.
MODE DOOR CONTROL
The mode door is automatically controlled by the temperature setting, ambient temperature, in-vehicle temperature, intake temperature and amount of sunload.
MAGNET CLUTCH CONTROL

When A/C switch, AUTO switch or DEF switch is pressed, front air control transmits compressor ON signal to ECM, via CAN communication.
ECM judges whether compressor can be turned ON, based on each sensor status (refrigerant pressure sensor signal, throttle angle, etc.). If it judges compressor can be turned ON, it sends compressor ON signal to IPDM E/R, via CAN communication.
Upon receipt of compressor ON signal from ECM, IPDM E/R turns air conditioner relay ON to operate compressor.
When sending compressor ON signal to IPDM E/R via CAN communication line, ECM simultaneously sends compressor feedback signal to ECM via CAN communication line.
Component Part Location
ENGINE COMPARTMENT
Refer to HAC-9, "Component Part Location".
PASSENGER COMPARTMENT
Refer to HAC-9, "Component Part Location".
Component Description
Refer to HAC-11, "Component’s Role".

Refrigeration system
Diagnosis system (ECM)